Grossist Biologisk deodoriseringslåda

  • Biologisk deodoriseringslåda

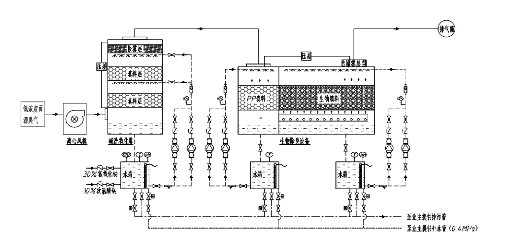
Biologisk deodoriseringslåda

Processflöde

Luktande gas → Insamlingssystem → Förtvättsystem → Filtreringssystem → Centrifugalfläkt → Utloppssystem
Cirkulationssystem Befuktningssystem

Användningsområden för luktkontrollprocesser
Boskapsgårdar;
Anläggningar för bearbetning av livsmedel;
Anläggningar för ofarligt bortskaffande av döda djur;
Kemiska anläggningar;
Reningsverk för avloppsvatten;
Livsmedelsfabriker och andra platser genererar illaluktande gaser.
Stationer för överföring av avfall;

Obs: Denna process är främst användbar för behandling av illaluktande gaser som består av svavelhaltiga föreningar (H₂S, SO₂, merkaptaner, sulfider, etc.), kvävehaltiga föreningar (NH₃, trimetylamin, amider, etc.), halogener och deras derivat (klorgas.$kolväte,$halogener, etc.).

Produktbeskrivning: Förklaring av biologiska deodoriseringsprocessprinciper och prestandaegenskaper

Den kombinerade biologiska skrubbnings- och filtreringsdeodoriseringsenheten integrerar tre biologiska teknologier: biologisk skrubbning, biologisk droppfiltrering och biologisk filtrering. Denna nya sammansatta biologiska deodoriseringsanordning utvecklades genom att syntetisera fördelarna med dessa tre biologiska tekniker. Luktande gaser kommer in i skurzonen via inloppet, där de genomgår förbehandling med vatten eller koncentrerade kemiska skurlösningar. Denna skurzon fullbordar absorptionen av vattenlösliga kemikalier, borttagning av damm och befuktning av de luktande gaserna. Ej avlägsnade illaluktande gaser fortsätter sedan till filtreringszonen för biofilterbädden i flera steg. När de passerar genom filterskiktet överförs föroreningar från gasfasen till biofilmens yta:
a) Under sprayad vattenverkan kommer illaluktande gaser i kontakt med och löses upp i vattenfilmen på det fuktiga förpackningsmaterialet (biologiska medier).
b) Illaluktande komponenter som kommer in i biofilmen bryts ned i förpackningsmaterialet genom mikrobiell absorption och nedbrytning.
c) Mikroorganismer använder absorberade illaluktande komponenter som energikälla för vidare reproduktion. Dessa tre processer sker samtidigt, vilket säkerställer hela systemet
uppfyller utsläppsnormerna.

Bestämning av processparametrar

1. Val av vattenpumpar
2. Packningshöjd: Cirka 0,8–1,2 m
3. Gashastighet
Gasuppehållstid i utrustningen: 5–25 sekunder (Vår utrustning uppnår vanligtvis över 20 sekunders uppehållstid för tomt torn)
Gashastighet styrd till 0,2–0,5 m/s. (Tornets gashastighet är den linjära hastigheten för blandad gas beräknad utifrån det tomma tornets tvärsnittsarea; maximal gasvolym förekommer vid tornets bas, vanligtvis används för beräkning.)
Vår utrustning använder sfärisk polymer organisk packning, D=50 mm, (hålrum) = 0,73
Den effektiva volymen och höjden av biofiltret och biofyllmaterialet ska beräknas med hjälp av följande formel:
V = QT / 3600
H = VT / 3600
Var:
V = Effektiv volym av packningsskiktet (m³)
Q = Luktande gasflöde (m³/h)
T = Uppehållstid för tomt torn (s)
H = Förpackningsskiktets höjd (m)
V = Tomt torns gashastighet (m/s)

Prestandafördelar med biologisk luktkontroll

● Hög behandlingseffektivitet och överlägsen luktborttagning
Utrustning för kontroll av lukt för mikrobiell filtrering eliminerar effektivt specifika föroreningar som vätesulfid, ammoniak och metylmerkaptan, vilket ger enastående luktborttagning med en effektivitet som överstiger 95 %.
Den uppfyller de strängaste miljökraven för luktkontroll i olika regioner under alla säsongs- eller klimatförhållanden.
● Avancerad och rationell deodoriseringsprocess
Den avancerade och rationella deodoriseringsprocessen säkerställer att slutliga utsläpp är ofarliga för människor och djur. Denna miljövänliga teknik orsakar ingen sekundär förorening.
● Mikrobiell aktivitet
Endast en liten mängd näringsämne behövs under den första operationen. Mikroorganismer upprätthåller optimal aktivitet genom att absorbera näringsämnen från avgaser.
● Hög stötbelastningstolerans
Systemet anpassar sig automatiskt till maximala avgaskoncentrationer, vilket säkerställer kontinuerlig mikrobiell drift med stark stötbelastningstolerans. Detta representerar den mest utmärkande egenskapen och fördelen med spray-mikrobiell filtreringsdeodoriseringsutrustning jämfört med andra metoder.
● Förlängd livslängd för biologiska medier
Speciellt bearbetade biologiska medier uppvisar hög specifik yta, underlättar biofilmbildning och -avskiljning, motstår korrosion och biologisk nedbrytning, ger utmärkt värmeisolering, har hög porositet, minimalt tryckfall och effektiv gas/vattenfördelning. Livslängden når 8–10 år.
● Enkel användning, underhållsfri
Kräver ingen dedikerad personal eller rutinunderhåll. Extremt låga driftskostnader med bekväm hantering. Kan användas kontinuerligt 24 timmar om dygnet eller intermittent.
Komponenter med minimalt slitage garanterar exceptionellt enkelt underhåll.

Hangzhou Lvran Environmental Protection Group Co., Ltd.

  • 1000+

    Serviceenhetskunder

  • 2000+

    Nationella ingenjörsfall

Hangzhou Lvran Environmental Protection Group Co., Ltd. är en omfattande teknisk tjänsteleverantör och tillverkare av utrustning för avfallsgasbehandlingssystem, som integrerar FoU, tekniska tjänster, design, produktion, ingenjörsinstallation och service efter försäljning.

We are China Biologisk deodoriseringslåda Suppliers and Wholesale Biologisk deodoriseringslåda Exporter, Company. Gruppen är ett nationellt högteknologiskt företag, ett vetenskaps- och teknikföretag i Zhejiang-provinsen, ett regionalt FoU-center och en AAA-klassad kreditenhet. Den har över 30 bruksmodellpatent, många uppfinningspatent och upphovsrätter för programvara. Gruppen har långvariga tekniska FoU-samarbeten med inhemska universitet och institutioner, inklusive "Environmental Innovation R&D Center" etablerat med Anhui University of Science and Technology och "Plasma Energy and Environmental New Technology R&D Center" utvecklat tillsammans med Zhejiang Sci-Tech University. Koncernen har etablerat en egen FoU- och produktionsbas för djupgående tekniskt samarbete. Koncernen besitter kärnteknologi för VOC-gasbehandling, innehar en nivå 2 allmän entreprenadkvalifikation för byggande av kommunala offentliga arbeten, en säkerhetsproduktionslicens, en klass B specialdesignkvalifikation för miljöföroreningskontroll i Zhejiang-provinsen, oklassificerade kvalifikationer för arbetskraftstjänster och specialiserad entreprenad för speciella projekt. Koncernen är certifierad enligt ISO9001 för internationell kvalitet, ISO14001 för miljöledning och ISO45001 för hälsa och säkerhet på arbetsplatsen.

HEDER & CERTIFIKAT

Följande utmärkelser representerar vår briljans. Vi vinner kunder med högkvalitativa produkter och vinner mycket beröm från marknaden och alla samhällsskikt med bra tjänster.

  • En basenhet och reaktor med högt elektriskt fält av platttyp för att förhindra läckage längs ytan
  • En reaktionsanordning för att syntetisera metanol med användning av koldioxid och vatten och en metod för att syntetisera metanol med användning av koldioxid och vatten
  • Självrengörande elektrostatisk filter
  • En korrosionsbeständig högtrycksfläkt med vindriktningsjusteringsfunktion
  • En justerbar självrengörande fläkt med hög kapacitet
  • Kombinerat styrsystem för katalytisk förgasning av avgasförbehandling
  • Ångrening kontinuerligt elektrostatiskt fält avgasrening och behandlingssystem
  • Lågtemperatur plasma UV fotolys avgasreningsutrustning system
  • Varumärkesregistreringsbevis
Nyligen nyheter och evenemang
Dela med dig
Se fler nyheter